sähkölaitteet
Lähetetty: 22 Marras 2018, 20:33
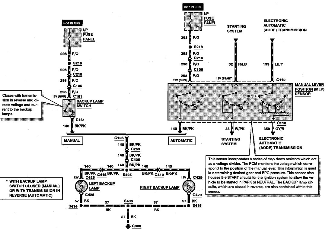
95 mustang peruutusvalot hukassa,logiikka hukassa
Suomen paras tiedonlähde Mustangisteille. Lue foorumin käyttöehdot OHJEET-osiosta Keskustelupalstan käyttöohjeen alta kohdasta "Tervetuloa FMOC-keskustelupalstalle". Muista, että olet vastuussa kirjoittamastasi sisällöstä.
https://www.mustangclub.fi/board/