sähkölaitteet

On sulla muodot Mustangin...
jskpb6068
Tulokas
Viestit: 2
Liittynyt: 19 Kesä 2018, 20:52
Auto: Ford Mustang 5.0 GT V8 VM 95

sähkölaitteet

Viesti Kirjoittaja jskpb6068 »

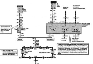
95 mustang peruutusvalot hukassa,logiikka hukassa
Avatar
Pappacosworth
Aina äänessä
Viestit: 1374
Liittynyt: 06 Tammi 2008, 10:13
Auto: Focus ST250/Honda Africa Twin CRF1000D
Paikkakunta: Koskenkorva
Viesti:

Re: sähkölaitteet

Viesti Kirjoittaja Pappacosworth »

peruutus.jpg
#ECU tuning Ford 1987-2019#
https://texelectric.webnode.fi/
Vastaa Viestiin