pyyhkijät
pyyhkijät
tervehdys.
musse -00 avo malli.
nyt kun sateet tulivat,pyyhkijät reistaa.
eli jatkuvalla käytöllä molemmilla nopeuksilla pyyhkijät toimii ok.
tihkua kun käyttää,niin pysähtelee pyyhkijät minne sattuu.
onko näissä jotai erillistä relettä tuolle toiminnolle tai rajaa yms.jossain?
musse -00 avo malli.
nyt kun sateet tulivat,pyyhkijät reistaa.
eli jatkuvalla käytöllä molemmilla nopeuksilla pyyhkijät toimii ok.
tihkua kun käyttää,niin pysähtelee pyyhkijät minne sattuu.
onko näissä jotai erillistä relettä tuolle toiminnolle tai rajaa yms.jossain?
- Firebolt
- Superpölöttäjä
- Viestit: 2875
- Liittynyt: 10 Heinä 2010, 15:39
- Auto: Autoton
- Paikkakunta: Kuopio
Re: pyyhkijät
Mulla teki -89 thunderbird samoin, keskelle lasia ilmesty tihkuasennossa nollakohta, vaihoin pyyhkijöiden moottorin ja vika katos.
-Eemeli
Auto jonka sulakkeena toimivat renkaat, on kallis rakentaa. Paitsi jos on huonot renkaat.
Auto jonka sulakkeena toimivat renkaat, on kallis rakentaa. Paitsi jos on huonot renkaat.
- Pappacosworth
- Aina äänessä
- Viestit: 1375
- Liittynyt: 06 Tammi 2008, 10:13
- Auto: Focus ST250/Aprilia Tuareg 660
- Paikkakunta: Koskenkorva
- Viesti:
Re: pyyhkijät
tihkun ohjaus on moottorin yhteydessä.
#ECU tuning Ford 1987-2019#
https://texelectric.webnode.fi/
https://texelectric.webnode.fi/
Re: pyyhkijät
Salosta löytyy ehjä käytetty pyyhkijöiden moottori.jariska kirjoitti:tervehdys.
musse -00 avo malli.
nyt kun sateet tulivat,pyyhkijät reistaa.
eli jatkuvalla käytöllä molemmilla nopeuksilla pyyhkijät toimii ok.
tihkua kun käyttää,niin pysähtelee pyyhkijät minne sattuu.
onko näissä jotai erillistä relettä tuolle toiminnolle tai rajaa yms.jossain?
XJR
Re: pyyhkijät
Salosta löytyy ehjä käytetty pyyhkijöiden moottori
pistetty yv
pistetty yv
Re: pyyhkijät
eli
testauksessa ilmeni vielä että jatkuvalla käytöllä toimii ok,kunnes pysäyttää,siinäkin hukkaa nollakohdan,eli pyssäilee keskelle lasia.
riittävän montakertaa kun käynnistää ,pyssäyttää,jäävät alas.
ostin toisen käytetyn moottorin,tilanne ihan sama,paitsi ei tihku asennossa tapahtunut mitään.
olikos nyt sitten tämäkin samallalailla rikki,vai voisko vikaa hakea vielä muualta?
viiksi ei taida aiheuttaa tuollaista?
edit.
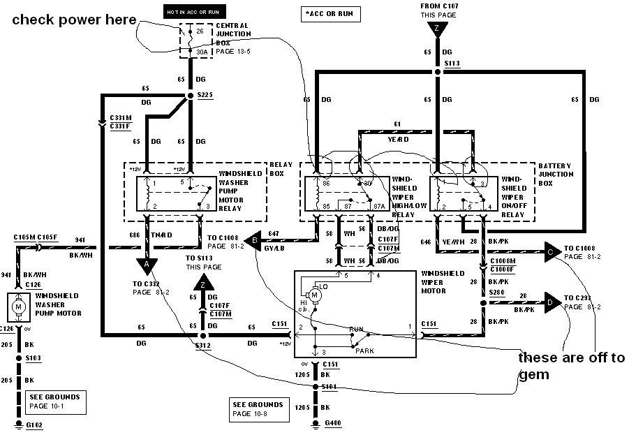
löysin sähkökaavion,winshield wiper on/of reley. tuommoinen siellä olisi..
toinen kaavio kertoo tämmöisestä releestä,Intermittent Wiper Timer Relay voisko olla tuossa?
vaiko tosiaan moottorissa...
testauksessa ilmeni vielä että jatkuvalla käytöllä toimii ok,kunnes pysäyttää,siinäkin hukkaa nollakohdan,eli pyssäilee keskelle lasia.
riittävän montakertaa kun käynnistää ,pyssäyttää,jäävät alas.
ostin toisen käytetyn moottorin,tilanne ihan sama,paitsi ei tihku asennossa tapahtunut mitään.
olikos nyt sitten tämäkin samallalailla rikki,vai voisko vikaa hakea vielä muualta?
viiksi ei taida aiheuttaa tuollaista?
edit.
löysin sähkökaavion,winshield wiper on/of reley. tuommoinen siellä olisi..
toinen kaavio kertoo tämmöisestä releestä,Intermittent Wiper Timer Relay voisko olla tuossa?
vaiko tosiaan moottorissa...
- Pappacosworth
- Aina äänessä
- Viestit: 1375
- Liittynyt: 06 Tammi 2008, 10:13
- Auto: Focus ST250/Aprilia Tuareg 660
- Paikkakunta: Koskenkorva
- Viesti:
Re: pyyhkijät
Tarkistin, kojetaulun alla on sellainen rele. Eipä ole tullut ennemmin vastaan että sellainen olisi hajonnut. Multa löytyy 1994 koko kojetaulun johtosarjat ym. Tarttee katsoa tunnistaisko mikä se rele on, on mulla varaosanro siihen.
#ECU tuning Ford 1987-2019#
https://texelectric.webnode.fi/
https://texelectric.webnode.fi/
Re: pyyhkijät
http://www.justanswer.com/ford/3v7ab-wi ... stang.html
tuolta löytyy missä sijaittee -00 mallissa.
epämäärästä ettintää mistä tuollaiset löydän,ebeystä e vielä löytännä...
tuolta löytyy missä sijaittee -00 mallissa.
epämäärästä ettintää mistä tuollaiset löydän,ebeystä e vielä löytännä...
- Pappacosworth
- Aina äänessä
- Viestit: 1375
- Liittynyt: 06 Tammi 2008, 10:13
- Auto: Focus ST250/Aprilia Tuareg 660
- Paikkakunta: Koskenkorva
- Viesti:
Re: pyyhkijät
Oikeaan kohtaan pysäytys tapahtuu koskettimien avulla jotka ovat moottorissa kiinni, akselin vastapuolella. Koita purkaa se, siellä on liukupinnat ja koskettimet. Ja liittimeen pitää tulla 1 maajohto ja 2 jännitejohtoa, joista toiseen tulee 12v virta päällä, ja toiseen 12v kun pyyhkijät on päällä. Jos näitä ei tule, ei voi toimia. Muut johdot liittimissä menee niille koskettimille.
Älä tilaa mitään ennen kuin olet nuo katsonut. Tarkista sulake 26, vika voi olla myös viiksessä.
Älä tilaa mitään ennen kuin olet nuo katsonut. Tarkista sulake 26, vika voi olla myös viiksessä.
#ECU tuning Ford 1987-2019#
https://texelectric.webnode.fi/
https://texelectric.webnode.fi/
Re: pyyhkijät
päivitystä
eli jatkuva virta löytyy,avaimet paikoillaan,pyyhkijät päälle ja toiseen napaan virta.
avasin toisen moottorin ja putsasin liut,mittasin että toimivat.
moottori johdonnokkaan autoon,tihku päälle,pyörähti reippaasti pienen pätkän ja hidastui loppua kohti.
kun hidastui,painoin relettä sulakerasiassa,ja kiihtyi uudestaan.kokeilin useamman kerran.painaminen auttoi,toimei silloin ok.
elikkä näkyisi olevan relevika tai sulakerasian pohjassa kosketushäikkää.
onkohan siellä piirilevy vai ihan liittimet johdon nokassa?
johonkin tuo sulakerasia taisi olla paha vaihtaa????
rele näyttäs olevan F578-14B192-AA
täytyypä ruveta maanantaina kyseleen löytyiskö paikallisista varaosa puljuista,josko jossain europiileissä olsi samanmoista käytetty..
eli jatkuva virta löytyy,avaimet paikoillaan,pyyhkijät päälle ja toiseen napaan virta.
avasin toisen moottorin ja putsasin liut,mittasin että toimivat.
moottori johdonnokkaan autoon,tihku päälle,pyörähti reippaasti pienen pätkän ja hidastui loppua kohti.
kun hidastui,painoin relettä sulakerasiassa,ja kiihtyi uudestaan.kokeilin useamman kerran.painaminen auttoi,toimei silloin ok.
elikkä näkyisi olevan relevika tai sulakerasian pohjassa kosketushäikkää.
onkohan siellä piirilevy vai ihan liittimet johdon nokassa?
johonkin tuo sulakerasia taisi olla paha vaihtaa????
rele näyttäs olevan F578-14B192-AA
täytyypä ruveta maanantaina kyseleen löytyiskö paikallisista varaosa puljuista,josko jossain europiileissä olsi samanmoista käytetty..
- Firebolt
- Superpölöttäjä
- Viestit: 2875
- Liittynyt: 10 Heinä 2010, 15:39
- Auto: Autoton
- Paikkakunta: Kuopio
Re: pyyhkijät
Rele irti ja kato onko millaset kontaktipinnat liittimissä ja releen navoissa. Ja että onko kaikki liittimet oikealla korkeudella.
-Eemeli
Auto jonka sulakkeena toimivat renkaat, on kallis rakentaa. Paitsi jos on huonot renkaat.
Auto jonka sulakkeena toimivat renkaat, on kallis rakentaa. Paitsi jos on huonot renkaat.
Re: pyyhkijät
noin.
elikkä oli nytten relevika.
osa maksoi 4,90 ecua.
yksi releen liitin heilui hieman ,ilmeisesti juotokset antaneet hiukan periksi releen sisältä.
euro foordeissa samaa relettä joten löytyi hyllystä paikallisesta puljusta.
toimii hienosti nyt kun moottori "huollettu"ja pyyhkijöiden nivelet raasvattu.
kiitoksia kovasti jeesauksesta.
ainoita sivustoja muuten jossa saa asiallisia ja päteviä vastauksia!
hianoa!
seuraavaksi alan paikallistamaan etupään kolinoita....
elikkä oli nytten relevika.
osa maksoi 4,90 ecua.
yksi releen liitin heilui hieman ,ilmeisesti juotokset antaneet hiukan periksi releen sisältä.
euro foordeissa samaa relettä joten löytyi hyllystä paikallisesta puljusta.
toimii hienosti nyt kun moottori "huollettu"ja pyyhkijöiden nivelet raasvattu.
kiitoksia kovasti jeesauksesta.
ainoita sivustoja muuten jossa saa asiallisia ja päteviä vastauksia!
hianoa!
seuraavaksi alan paikallistamaan etupään kolinoita....
- Firebolt
- Superpölöttäjä
- Viestit: 2875
- Liittynyt: 10 Heinä 2010, 15:39
- Auto: Autoton
- Paikkakunta: Kuopio
Re: pyyhkijät
Täältä kyllä osaajia löytyy, mut on niihin muillakin foorumeilla tullut törmättyä. Ei muuta kun alustapuolelle (?) tarkempaa kuvausta ja ehkä joku osaa auttaa 
-Eemeli
Auto jonka sulakkeena toimivat renkaat, on kallis rakentaa. Paitsi jos on huonot renkaat.
Auto jonka sulakkeena toimivat renkaat, on kallis rakentaa. Paitsi jos on huonot renkaat.