SN95 Ilmastoinnin kompressori ei mene päälle

Älä tähdistä suuntaa kato onhan sulla kartta Ilipo!
musfire
Aktiivi
Viestit: 145
Liittynyt: 15 Joulu 2011, 23:35
Auto: Mustang 95 GT cabriolet AODE deep forest green saddle
Paikkakunta: Vantaa

SN95 Ilmastoinnin kompressori ei mene päälle

Viesti Kirjoittaja musfire »

Moi

Autossa uusi kompressori, kuivain ja lauhdutin. Kokoonpano testattu toimivaksi antamalla virtaa suoraan akusta.

Liitin kiinni ja kytkimestä A/C päälle. Ei tuu kylmää, kompura ei mene päälle. Liittimien päästä mitattu samat voltit kuin akusta.

Vinkkejä mistä lähtisi etsimään vikaa otetaan vastaan.

Hannu
302 GT Convertible -95 Deep Forest Green
Avatar
Topias74
Superpölöttäjä
Viestit: 2727
Liittynyt: 05 Tammi 2008, 16:26
Paikkakunta: Äänekoski

Re: SN95 Ilmastoinnin kompressori ei mene päälle

Viesti Kirjoittaja Topias74 »

Ja osien vaihdon jälkeen on tietysti tehty ilmastointi huolto? Mullakaan ei lähde ilmastointi päälle, vaikka viime syksynä toimi. Toivottavasti olis vaan sen verran aineita karannut että painekytkin ei anna laittaa kompuraa päälle.
Avatar
Pappacosworth
Aina äänessä
Viestit: 1375
Liittynyt: 06 Tammi 2008, 10:13
Auto: Focus ST250/Aprilia Tuareg 660
Paikkakunta: Koskenkorva
Viesti:

Re: SN95 Ilmastoinnin kompressori ei mene päälle

Viesti Kirjoittaja Pappacosworth »

Kuivaimella oleva painekatkaisin ohjaa kompuraa, koita yhdistää se liitin hyppyjohdolla. Jos sitten toimii, niin katkaisin rikki tai paineet karannut. Vai olitko mitannut kopuralle tulevasta liittimestä jännitteen. Magneettikytkimen ilmaväli pitää olla n. 0.4mm.
#ECU tuning Ford 1987-2019#
https://texelectric.webnode.fi/
musfire
Aktiivi
Viestit: 145
Liittynyt: 15 Joulu 2011, 23:35
Auto: Mustang 95 GT cabriolet AODE deep forest green saddle
Paikkakunta: Vantaa

Re: SN95 Ilmastoinnin kompressori ei mene päälle

Viesti Kirjoittaja musfire »

Just laitettiin uudet osat ja paineet on kohdillaan. Toi painekytkin on hyvä kandidaatti. Pitää tutkia sen toiminta. Juu ja kompuralle tulevasta liittimestä noi voltit on mitattu.
302 GT Convertible -95 Deep Forest Green
Avatar
Pappacosworth
Aina äänessä
Viestit: 1375
Liittynyt: 06 Tammi 2008, 10:13
Auto: Focus ST250/Aprilia Tuareg 660
Paikkakunta: Koskenkorva
Viesti:

Re: SN95 Ilmastoinnin kompressori ei mene päälle

Viesti Kirjoittaja Pappacosworth »

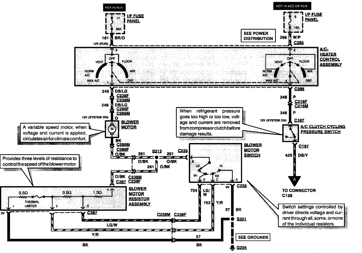
jos kompuralle tulee jännite mutta ei silti pyöri, niin ilmaväli on liian suuri, vetokäämi rikki, CCRM boksista rele rikki tai suojadiodi oikkarissa. Tuossa kumminkin kytkentäkaavio. Harmi kun oot kaukana, olisin tarvinnut ac-vikaista koulutusmateriaaliksi torstaille. Koita palaako halogeeni kirkkaasti kompuran liittimessä jos vika on CCRM-boksissa.
ac1.jpg
ac2.jpg
#ECU tuning Ford 1987-2019#
https://texelectric.webnode.fi/
musfire
Aktiivi
Viestit: 145
Liittynyt: 15 Joulu 2011, 23:35
Auto: Mustang 95 GT cabriolet AODE deep forest green saddle
Paikkakunta: Vantaa

Re: SN95 Ilmastoinnin kompressori ei mene päälle

Viesti Kirjoittaja musfire »

Kun kompuralle antaa virran suoraan akulta, se pyörii ja antaa kylmää ilmaa. Kompura on uusi. Viestien perusteella vika on jossain kuivaimen painekytkimen, CCRM boksin tai suojadiodin suunnalla. Mutta kytkentäkaavion mukaan (jos osaan lukea sitä oikein) viallinen painekytkin ei päästä liittimeen jännitettä. Oisko sitten vika rajattu CCRM moduliin tai suojadiodiin? Koitan kyllä ton painekytkimenkin vielä, kunhan pääsen auton ääreen. Mistä ton CCRM modulin löytää? Siis autosta ja saako varaosana.
302 GT Convertible -95 Deep Forest Green
Avatar
Pappacosworth
Aina äänessä
Viestit: 1375
Liittynyt: 06 Tammi 2008, 10:13
Auto: Focus ST250/Aprilia Tuareg 660
Paikkakunta: Koskenkorva
Viesti:

Re: SN95 Ilmastoinnin kompressori ei mene päälle

Viesti Kirjoittaja Pappacosworth »

CCRM on paisuntasäiliiön takana raudassa kiinni. Voi saada esim Rockauto. Rele sieltä on todennäköisesti vain rikki, tinaa uusi sinne (esim. Elehuolto). Vaikka kuvassa näkyy transistori ohjaus, niin rele tuon ikäisessä on oikeasti.

http://www.mustangclub.fi/board/viewtop ... rm#p132676
#ECU tuning Ford 1987-2019#
https://texelectric.webnode.fi/
musfire
Aktiivi
Viestit: 145
Liittynyt: 15 Joulu 2011, 23:35
Auto: Mustang 95 GT cabriolet AODE deep forest green saddle
Paikkakunta: Vantaa

Re: SN95 Ilmastoinnin kompressori ei mene päälle

Viesti Kirjoittaja musfire »

No niin, tänään kun laitoin ladatun akun autoon (eilen se oli tyhjä), niin Musse lähti ykkösellä käyntiin ja heti pian alkoi kabiiniin virrata viileää ilmaa. CCRM moduli oli rikki. RockAutosta tilasin ja maksoi kaiken kaikkiaan 125€. Hiukan tää kesti, mut tuli kuntoon.
302 GT Convertible -95 Deep Forest Green
Vastaa Viestiin